Stránka 2 z 2
Re: Trajet manual alebo proste navod
Napsal: 24 črc 2012, 08:32
od sc
Můžete tedy prosím někdo poslat ten anglický?
(Ruský mě osobně také stačí, ale nikdo jiný to doma nepřečte

).
Re: Trajet manual alebo proste navod
Napsal: 26 črc 2012, 21:28
od jiri.vacha
Ahoj klucí

konečně po třech letech shánění mám kompletní manual na trajeta,sice v angličtině,ale je tam vše,ted jsem v tom dve hodiny listoval a dověděl se takových věcí.Třeba vinkod,přesný popis co znamená ,,HYUNDAI MOTOR COMPANY KOREA TRAJET XG SUPER DELUXE(GLS) WAGON A/belt (DRIVER SIDE+PASEENGERSIDE) ENGINE TYPE G 2,7 6V LHD(LEFT HAND DRIVER MODEL 2000 ULSAN(KOREA)......VÝROBNÍ ČÍSLO.Trošku dlouhé

co

.Je tam i veškerá diagnostika co se dá na autě udělat,dokonce jsem zjistil že se vpředu nedá vypnout airbag,kvůli dětem.Kamarád ho sehnal na americkym hyundai foru,zítra vám sem hodím adresu,popřípadě ho někam umístíme.Já mam takovou radost

Re: Trajet manual alebo proste navod
Napsal: 28 črc 2012, 00:57
od tr2700automat
Tvoje radost je i nase radost Jiri

. Precti si dobre celej manual a zdel nam vse co je zajimave a nemame ani poneti o Trajetu 2,7 6V

Dotaz
Napsal: 10 srp 2013, 16:33
od parabolik

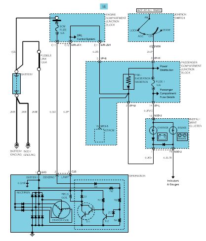
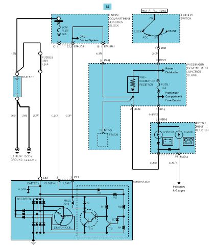
Nemůžu sehnat el.schéma na Trajet 2000Crdi. Může mi někdo pomoci? Mám problém s dobíjením. I za úplatu. Díky.
Re: Dotaz
Napsal: 10 srp 2013, 18:37
od ims
pomôže?

- TRAJET1.jpg (34.86 KiB) Zobrazeno 4940 x
nenašiel by si pomoc v sekcii Trajet?
Re: Trajet manual alebo proste navod
Napsal: 12 srp 2013, 12:55
od parabolik
Samozřejmě že pomůže. Děkuji mnohokrát. Kolik jsem dlužen?
Re: Trajet manual alebo proste navod
Napsal: 20 srp 2013, 11:46
od Cicicok
Re: Trajet manual alebo proste navod
Napsal: 11 úno 2014, 10:11
od Petr2,0crdi
Mám servisní manual v čj dostal jsem ho k autu koupeném v čr. ale nemám ho jak oscanovat. kdyby někdo chtěl tak se jedine stavit he.