Stránka 2 z 2
Re: Hyundai getz 1.1 - Kuna, kabely, svíčky a výkon v háji :(
Napsal: 24 bře 2020, 17:13
od slabostka
mimo tému ten kábel od prvej sviečky pripni do toho plastového držiačika, nech to neleží na horúcom plechu... ten motor vyzerá celkom "hrozne" akoby niekde stál rok pod smrečkom s otvorenou kapotou
Re: Hyundai getz 1.1 - Kuna, kabely, svíčky a výkon v háji :(
Napsal: 25 bře 2020, 10:22
od Mr.Nut
Děkuji, nevěděl jsem, že map je váha vzduchu

Už jsem si to vygooglil.. Zkusím teda odpojit a uvidím co to bdue dělat

Jestli nic, tak by to mohlo být ono

Re: Hyundai getz 1.1 - Kuna, kabely, svíčky a výkon v háji :(
Napsal: 30 bře 2020, 06:34
od Mr.Nut
Dobré ráno, tak jsem se s tím zase trápil a situace se má takto. Když jsem odpojil MAP a nastartoval, tak se žádná kontrolka nerozsvítila. Chvilku jsem počkal a trošku protůroval motor a nic. Zkoušel jsem i kousek popojet a zdálo se to dost podobné jako se zapojeným map. Na youtube je spousta návodů, jak proměřit MAP a zjistit, jestli dělá to, co má dělat ale já jsem v tom pořád nějak zamotaný :/ Přikládám obrázek.. vím, že černý je GND vodič (je spojený s mínusem na baterce. Dokáže mi někdo říct, kde přesně měřit napětí (na kterých barvách) abych zjistil, jestli senzor funguje správně. Viděl jsem několik videí a zdá se mi to pokaždé jiné :/ Videa na které se odkazuji zde:
https://www.youtube.com/watch?v=UK1YkCJNCI4
https://www.youtube.com/watch?v=xutynSVO0xI
Z jednoho videa chápu, že se má měřit napětí mezi uzemňovacím a signálovým a z druhého, že se má zjistit uzemňovací a konstantní napětí a měřit u zbylých dvou. Nechci abyste se trápili videama ale kdybyste mi někdo poradil, kde vlastně měřit u tohoto konektoru... Díky moc a přeji pěkný den.
PS: Koukal jsem na klapku a ta je čistá jak slovo boží... Ještě by mě zajímalo, jestli by mohlo tohle všechno způsobovat vadné cívky :/ Jak jsem psal úplně ze začátku, probíjeli mi kabely a měl jsem pořáde překousané kabely, takže cívky asi dostali pořádně naloženo.
Re: Hyundai getz 1.1 - Kuna, kabely, svíčky a výkon v háji :(
Napsal: 30 bře 2020, 08:21
od Mr.Nut
A ještě jsem zjistil, že kuny hodně žerou podtlakové hadice.. Kdyby byla nakousaná, odpovídalo by to příznakům?
Re: Hyundai getz 1.1 - Kuna, kabely, svíčky a výkon v háji :(
Napsal: 30 bře 2020, 18:18
od Venca
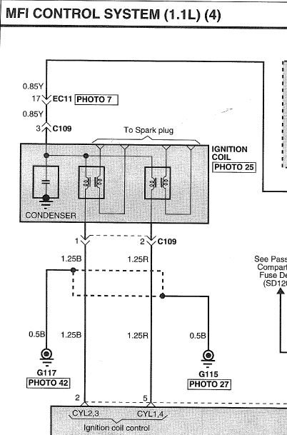
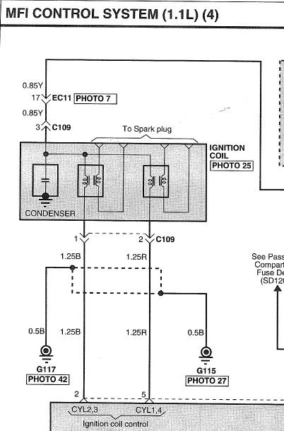
Do přílohy (*.ZIP) jsem hodil postup jak měřit kontrolní hodnoty u MAP senzoru, který zároveň obsahuje i snímač teploty vstupního vzduchu (IAT).
Pokud chceš ověřit zapalovací cívky, tak postup a kontrolní hodnotu máš v obrázku níže.
Re: Hyundai getz 1.1 - Kuna, kabely, svíčky a výkon v háji :(
Napsal: 30 bře 2020, 21:00
od Mr.Nut
Ahoj, moc děkuju! Opravdu děkuju, toohle je zatím asi nejlepší odpověď na dotaz, jakou jsem mohl dostat. Zítra to zkusím a dám vědět. Dnes jsem zkoušel najít nějakou prasklou hadici nebo cokoli a nic jsem nenašel :/ Mám jen dotaz. Jak je možné, že když odpojím snímač MAP nebo snímač volnoběhu, tak se nerozsvítí žádná kontrolka?
Re: Hyundai getz 1.1 - Kuna, kabely, svíčky a výkon v háji :(
Napsal: 31 bře 2020, 09:39
od Mr.Nut
Ještě doplňující dotaz ohledně zaslaného postupu k měření cívek. Ta hodnota 13 ohmů platí pro primární i sekundární cívky?
Re: Hyundai getz 1.1 - Kuna, kabely, svíčky a výkon v háji :(
Napsal: 31 bře 2020, 11:49
od Durino
Primarne cievky musia mat mensi odpor (rezistanciu), ako sekundarne. Na sekundarnej cievke musi byt vela zavitov, aby vytvorili VN, takze aj vacsi odpor (vzhladom k hrubke sekundarneho vinutia). Tych 13 ohmov plati pre sekundarne vinutie. Skusal som merat staru zapalovaciu cievku z ineho auta a tam bol primar 0,5ohm, sekundar 6,6kohm.
Re: Hyundai getz 1.1 - Kuna, kabely, svíčky a výkon v háji :(
Napsal: 31 bře 2020, 12:53
od Mr.Nut
Ok, změřím a napíšu kolik tam je

Re: Hyundai getz 1.1 - Kuna, kabely, svíčky a výkon v háji :(
Napsal: 31 bře 2020, 19:06
od Mr.Nut
Ahoj, změřil jsem cívky a primární mají obě 1,1 ohmů a sekundární mají obě cca 13100 ohmů. Pak jsem ještě proměřil zapalovací kabely a ty mají 4500 - 6000 ohmů podle délky kabelu. Nedalo mi to a vyndal jsem všechny svíčky a svíčka na třetím válci byla docela černá (viz. obrázek). Svíčky jsou nedávno měněné, jak jsem psal v příspěvku. svíčku jsem vyčistil smirkem a vrátil jsem jí tam.
Pak jsem změřil MAP senzor podle postupu od vás a dopadlo to takhle. Se zapnutým klíčkem do polohy ON bylo napětí 3,73V a při volnoběhu cca 2V. Co mě ale zaráží je chování výstupního napětí při přidání plynu. Podle videí na youtube by mělo stoupat ale tady klesá viz přiložené video (prosím koukněte na to dobré duše

) Nevím, jestli se chová divně nebo v pořádku. Pak jsem ještě změřil senzor teploty vzduchu mezi svorkami 4 a 3 a tam bylo napětí 3,2V při 0 °C.
Odkaz na video z měření MAP senzoru:
https://www.youtube.com/watch?v=GA9BV7v ... e=youtu.be
V příloze jsou svíčky na obrázku.
Dělal jsem taky diagnostiku pomocí takové domácí diagnostiky a mobilu s aplikací a nehlásí to žádné chyby.
Re: Hyundai getz 1.1 - Kuna, kabely, svíčky a výkon v háji :(
Napsal: 01 dub 2020, 06:26
od Mr.Nut
Teď jsem to po sobě četl a chci něco upřesnit. Multimetr mi při měření cívek ukazoval 13.1 ohmů s nastaveným rozsahem 20k. Nevím jestli to teda čtu správně :/
Re: Hyundai getz 1.1 - Kuna, kabely, svíčky a výkon v háji :(
Napsal: 03 dub 2020, 19:58
od Mr.Nut
Je tu někdo kdo dokáže posoudit výstup tě váhy vzduchu?
Re: Hyundai getz 1.1 - Kuna, kabely, svíčky a výkon v háji :(
Napsal: 04 dub 2020, 20:44
od Durino
13.1 ohmů s nastaveným rozsahem 20k - ukazovalo ti to 13,1kohm.
Re: Hyundai getz 1.1 - Kuna, kabely, svíčky a výkon v háji :(
Napsal: 10 bře 2025, 09:34
od LesiCR
Dobrý den,
řešil jsem problém s vynecháváním motoru 2000 a pak 3000otaček a celkově vynechávání motoru a blikání kontrolky Check system.Problém vyřešily nové čtyřbodové svíčky, vyčištění MAF a odhalený probíjejíc zapalovací kabel k motoru. Na zapalovacích kabelech jsem naměřil impedanci od 2 - 7Kohmu, ale nezávisle na délce

. Věděl by tu někdo správné hodnoty impedance zapalovacích kabelů v servisním manuálu jsem nenašel.
Děkuji předem

- cívka jako dívka.JPG (47.08 KiB) Zobrazeno 4739 x