nesviti predni svetla
Moderátoři: vipe, Moderátoři
nesviti predni svetla
Zdravim majitele getzu,pritelkynre ma getze 1,5crdi rv 2004 a zatim velka spokojenost akorat dnes se mi stalo ze jedu a zhasli predni svetla jak parkovacky tak potkavacky,nastesti sem to dojel na dalkova svetla.pojistky sem prosel vse ok zarovky taky zadni svetla sviti tak si rikam ze to asi prepinac u volantu nebude kdyz vypinac prepnu do polohy tak slysim jak cvakne rele,tak jedine co me napadlo je nekde rozpojeny kabel delali mi asi pred mesicem rozvody.Nema nekdo podobnou zkusenost dekuji moc za kazdou radu.M. 
- Reklama
Re: nesviti predni svetla
Neboli nahodou pod kapotou kuny?
main car - 2013 - Audi Q7
second car - 2011 - ix 35, 4x2, Style, 1.7 CRDi, 5 l/100 km
third car - 2010 - Renault Megane III, coupe, Dynamique, 1.4 TCe, 8 l/100 km[/u]
before
2007 - Accent 1.4, Dynamic
2006 - Getz 1.1i, Basic
1996 - Accent 1.5, GLS
second car - 2011 - ix 35, 4x2, Style, 1.7 CRDi, 5 l/100 km
third car - 2010 - Renault Megane III, coupe, Dynamique, 1.4 TCe, 8 l/100 km[/u]
before
2007 - Accent 1.4, Dynamic
2006 - Getz 1.1i, Basic
1996 - Accent 1.5, GLS
Re: nesviti predni svetla
no to by mi jeste tak schazelo,sice mam sely motor nastrikany sprejem proti kunam protoze parkuji mezi poli ale me zarazi ze to prestalo svitit raz na raz
Re: nesviti predni svetla
to ze sepne rele jeste neznamena ze sepnou kontakty a pusti prod ke svetlum,takze promerit rele, promerit pojistky pod palubovkou,pote poj. v mot.prostoru a pokud mas na plus kontatku ten hanbal s tavnymi pojistkami tak promerit i ty.
Hyu ACCENT MCT 1.5CRDi VGT rok: 10/2008 barva: 2X INDIGO BLUEMICA oil: TOTALQUARTZ9000 5W/40
Re: nesviti predni svetla
a oni jsou dva okruhy ze sviti zadni svetla???
asi zitra to rozhodim ale moc se mi do toho nechce
asi zitra to rozhodim ale moc se mi do toho nechce
Re: nesviti predni svetla
Getz pouziva H4, cili jednu zarovku s dvema vlakny. Zkousel jsi zarovky dat do jinyho auta, jestli jenom nedostaly vic stavy, nez mely?
Hyundai Tucson 1.6 T-GDI Style 7DCT 4x4
Škoda Scala 1.6 TDI Style 7DSG
Škoda Octavia IIIFL 1.6 TDI Style DSG
Hyundai i20 1.4 16V Premium Plus - Panorama, FullLeather, Bi-xenon, Android Auto
Kia Cee´d SW 1.6 GDI TOP
Hyundai i40CW 2.0 GDI Style 6AT
Škoda Scala 1.6 TDI Style 7DSG
Škoda Octavia IIIFL 1.6 TDI Style DSG
Hyundai i20 1.4 16V Premium Plus - Panorama, FullLeather, Bi-xenon, Android Auto
Kia Cee´d SW 1.6 GDI TOP
Hyundai i40CW 2.0 GDI Style 6AT
Re: nesviti predni svetla
zadni svetla maj sve pojistky, predni taky sve,navic predni svetla jdou pres spinaci relatko ktere ma taky svou pojistku,takze znovu promer vsechny pojistky pokud nevis primo kam na kterou sahnout.
pokud pojistky jsou dobre,najdi relatko ktere cvaka nebo podle knizky si najdi jak je oznacene a vytahni ho ven a skus ho promerit venku jestli kdyz sepne spinaci obvod zda pusti hlavni proud dal, melo by to klasicky oznacene 85privod na civecku v relatku 86 kostra , potom tam je 30 + privod od baterie a 87 ke spotrebici vtem pripade hlavni svetla(prave zde byvaj vypalene kontakty a rele cvaka ale nesepne to proud ke spotrebici)
nemas taky nahodou domontovane automaticke spinani hlavnich svetel po nastartovani motoru kdy se roznou bez ohledu nato jak je natocen spinac hlavnich svetel na pacce pod volantem
pokud pojistky jsou dobre,najdi relatko ktere cvaka nebo podle knizky si najdi jak je oznacene a vytahni ho ven a skus ho promerit venku jestli kdyz sepne spinaci obvod zda pusti hlavni proud dal, melo by to klasicky oznacene 85privod na civecku v relatku 86 kostra , potom tam je 30 + privod od baterie a 87 ke spotrebici vtem pripade hlavni svetla(prave zde byvaj vypalene kontakty a rele cvaka ale nesepne to proud ke spotrebici)
nemas taky nahodou domontovane automaticke spinani hlavnich svetel po nastartovani motoru kdy se roznou bez ohledu nato jak je natocen spinac hlavnich svetel na pacce pod volantem
Hyu ACCENT MCT 1.5CRDi VGT rok: 10/2008 barva: 2X INDIGO BLUEMICA oil: TOTALQUARTZ9000 5W/40
Re: nesviti predni svetla
Prvni co me napadlo byli zarovky a pak pojistky zarovku jsem dal novou ale uz pri vymene si rikam ze nesviti parkovacky.pak sem prolezl pojistku po pojistce a taky nic.tak ted zkusim to rele jestli ho najdu a pak to vidim asi na servis v tehle zime je ocistec neco delat bez garaze.Nemate nekdo odkaz na stazeni dilenske prirucky na getze?
Re: nesviti predni svetla
Zkus pohledat v příspěvcích Vipe -ho. Myslím, že to sem kdysi dával 
Re: nesviti predni svetla
Jestli si dobře vzpomínám, tak na zjištění funkce jednotlivých pojistek a relátek stačil uživatelský manuál. Někde v druhé půlce o údržbě byly schémata těch pojistkových boxů a vypsané funce pojistek a relé.
Ještě bych dodal, že se mi už taky stalo, že pojistka byla KO, ale nebylo to na ní skoro vidět.
Ještě bych dodal, že se mi už taky stalo, že pojistka byla KO, ale nebylo to na ní skoro vidět.
Jezdím hlavně sockou a na skútru Derbi Atlantis
Toyota Auris TS 1.6i (od 2019)
Ford Galaxy Titanium 2.0TDCi (2017 - 2019)
i30cw 1.6i CVVT Exclusive (2011 - 2013)
Getz 1.1i Clasic+ (2003 - 2011)
Toyota Auris TS 1.6i (od 2019)
Ford Galaxy Titanium 2.0TDCi (2017 - 2019)
i30cw 1.6i CVVT Exclusive (2011 - 2013)
Getz 1.1i Clasic+ (2003 - 2011)
Re: nesviti predni svetla
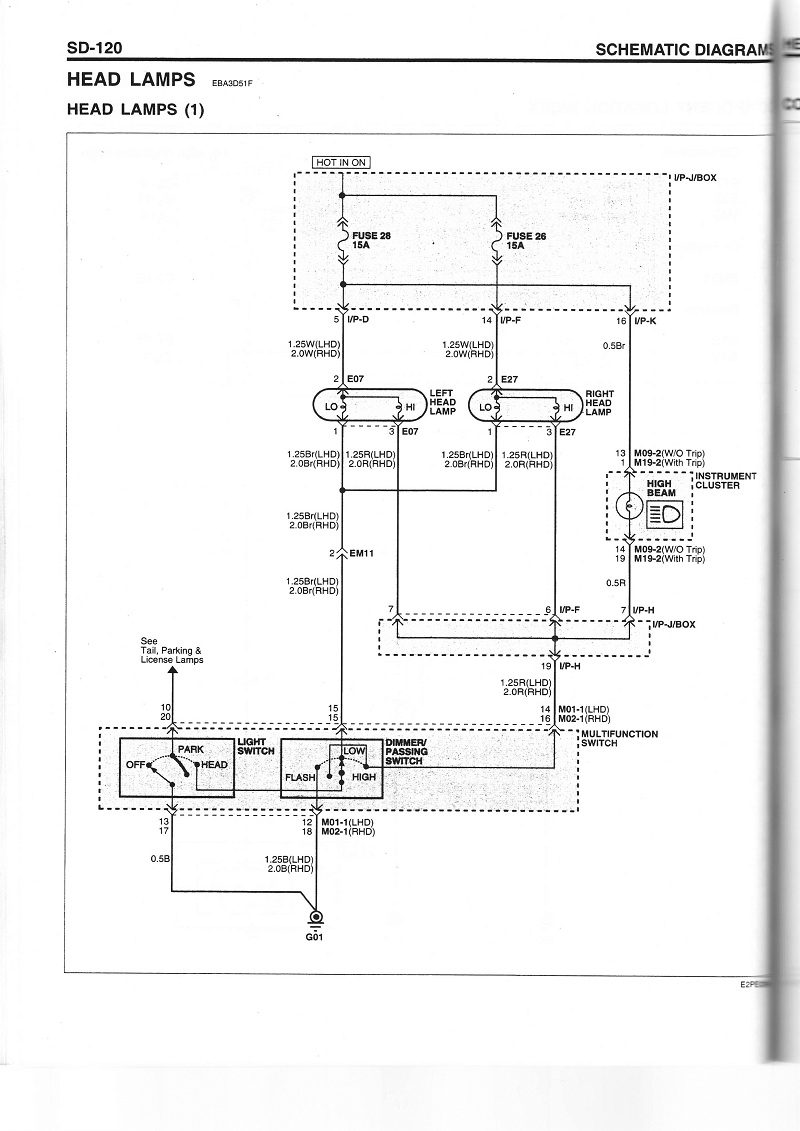
To co slyšíš cvakat je relé pro zadní lampy umístěné na zadní straně pojistkového boxu v kabině. Pojistka č.2 je společná pro levé přední a zadní parkovačky. Pojistka č. 6 společná pro pravé přední a zadní parkovačky a osvětlení SPZ. Každá strana parkovaček je kostřená zvlášť pod světlem. Pokud svítí zadní parkovačka musí i přední, žádná svorkovnice po cestě od pojistek není, vyjma svorkovnice na pojistkovém boxu I/P-D a I/P-A růžový kabel.Mirekxx2 píše:Zdravim majitele getzu,pritelkynre ma getze 1,5crdi rv 2004 a zatim velka spokojenost akorat dnes se mi stalo ze jedu a zhasli predni svetla jak parkovacky tak potkavacky,nastesti sem to dojel na dalkova svetla.pojistky sem prosel vse ok zarovky taky zadni svetla sviti tak si rikam ze to asi prepinac u volantu nebude kdyz vypinac prepnu do polohy tak slysim jak cvakne rele,tak jedine co me napadlo je nekde rozpojeny kabel delali mi asi pred mesicem rozvody.Nema nekdo podobnou zkusenost dekuji moc za kazdou radu.M.
Co se týče potkávacích světel pojistka č. 28 a č. 26 ale ty jsou společné i na dálkové, tak že pokud ti jdou dálkové tak pojistky jsou OK. Od pojistek přes svorkovnici I/P-D pozice 5 bílej kabel (levé) a I/P-F pozice 14 bílej kabel (pravé) rovnou ke světlům. Od přepínače světel přes svorkovnici EM11 pozice 2 hnědej kabel ti jde kostra do předních světel.
Hyundai I30 MY14 White Creamy 1.6 CVVT 88kW + Parking, 16" Alu
Hyundai Getz 1,3 2005 G4E-A Hiphop Red HL
Zázraky na počkání, nemožné do tří dnů.
Hyundai Getz 1,3 2005 G4E-A Hiphop Red HL
Zázraky na počkání, nemožné do tří dnů.
Re: nesviti predni svetla
Diky moc vsem za rady.
Vcera jsem se do toho pustil prekontroloval sem pojistky rele kabely.pak vyndam parkovacky a obe praskly dam novy a zacli svitit ale potkavacky porad nic tak promerim kabely a plu tam sel tak sem natahl od baterky zem a rozsvitila se.tak sem kuchnul prepinac svetel a dole uplne roztekly.hned sem si udelal vylet na vrakac koupil za 700kc jiny a vse funkci
jinak vsem jeste jednou diky za rady.
Vcera jsem se do toho pustil prekontroloval sem pojistky rele kabely.pak vyndam parkovacky a obe praskly dam novy a zacli svitit ale potkavacky porad nic tak promerim kabely a plu tam sel tak sem natahl od baterky zem a rozsvitila se.tak sem kuchnul prepinac svetel a dole uplne roztekly.hned sem si udelal vylet na vrakac koupil za 700kc jiny a vse funkci
jinak vsem jeste jednou diky za rady.